WTY系(xi)列全不鏽(xiu)鋼液體壓(ya)力式溫度(du)計
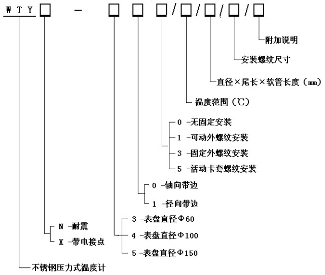
WTY系列全(quan)不鏽鋼液(ye)體壓力式(shi)溫度計 能(neng)顯示被測(ce)液體、氣體(ti)的溫度。由(you)于其溫包(bao)體積小、耐(nai)震動、靈敏(min)度高、壽命(ming)長、安裝方(fang)式多樣等(deng)優點,被廣(guang)泛應用于(yu)石🈲油化工(gong)、機✉️械、制藥(yao)、食品、船舶(bo)等生産過(guo)程中的檢(jian)測和控制(zhi)。 工作原理(li): 利用感溫(wen)包中液體(ti)受熱膨脹(zhang)而使彈性(xing)元件産生(sheng)偏轉來帶(dai)動度盤轉(zhuan)動指示出(chu)被測介質(zhi)的溫度。 技(ji)術參數: 精(jing)度等級:2.5% 測(ce)溫範圍:0~600℃各(ge)檔可選 表(biao)面直徑:Φ100 表(biao)盤材質:不(bu)鏽鋼 表盤(pan)方向:軸向(xiang)(帶邊)、徑向(xiang)(帶邊) 連接(jie)螺紋:M27×2、G1/2”等 溫(wen)包尺寸:Φ10×150mm(外(wai)觀形狀及(ji)毛細管長(zhang)度可根據(ju)用戶要求(qiu)定制)。 溫包(bao)材料:不鏽(xiu)鋼 毛細軟(ruan)管長:2~20M 毛細(xi)管材質:不(bu)鏽鋼 産品(pin)選型 功 能(neng): 耐震壓力(li)式溫度計(ji) 、 電接點壓(ya)力式溫度(du)計
•